![]() |
TITLE 77: PUBLIC HEALTH
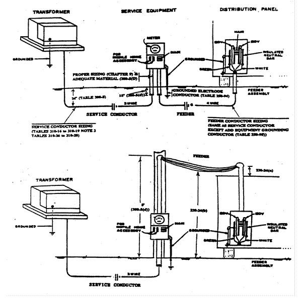
CHAPTER I: DEPARTMENT OF PUBLIC HEALTH SUBCHAPTER q: MOBILE HOMES PART 860 MANUFACTURED HOME COMMUNITY CODE SECTION 860.ILLUSTRATION F MANUFACTURED HOME COMMUNITY ELECTRICAL SYSTEM Section 860.ILLUSTRATION F Manufactured Home Community Electrical System
|