TITLE 77: PUBLIC HEALTH
CHAPTER I: DEPARTMENT OF PUBLIC HEALTH
SUBCHAPTER q: MOBILE HOMES
PART 860 MANUFACTURED HOME COMMUNITY CODE
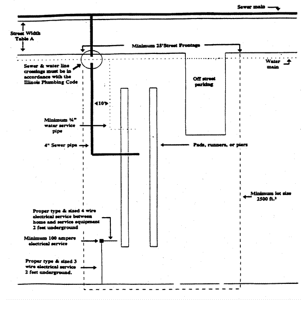
SECTION 860.ILLUSTRATION B TYPICAL MANUFACTURED HOME SITE



Section 860.ILLUSTRATION B   Typical Manufactured Home Site